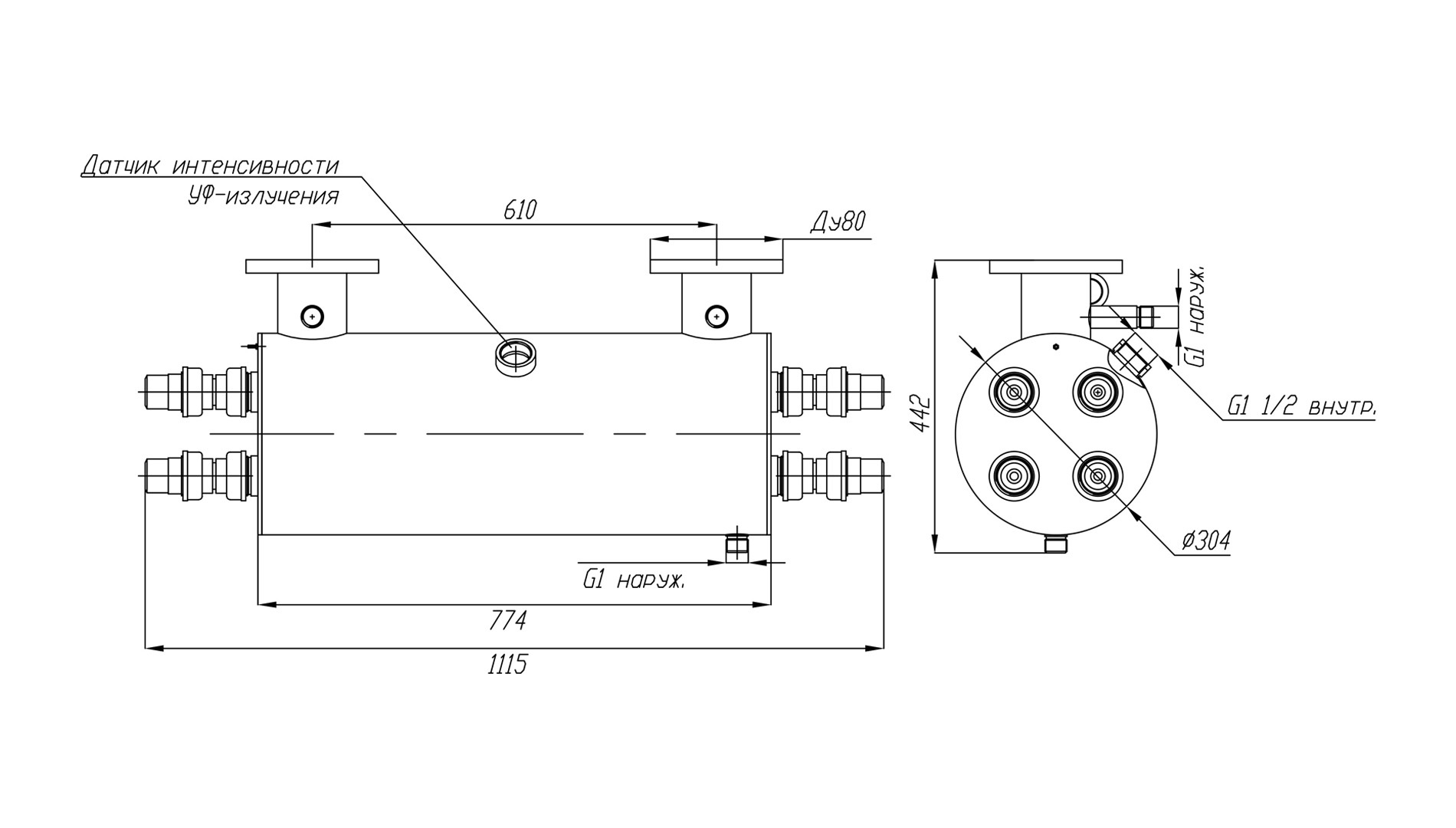
Данная модель установки обеззараживания воды ультрафиолетом поставляется в комплекте с блоком химической промывки кварцевых чехлов УФ излучателей, что выгодно отличает ее от установок очистки воды в базовой комплектации. Еще одним важным элементом модели УФУ.50.БП является датчик контроля интенсивности излучения УФ ламп. Датчик откалиброван на УФ-излучение 254 нм и позволяет отслеживать спад его интенсивности из-за загрязнения кварцевых чехлов, чтобы своевременно запускать химическую очистку чехлов.
Контроль срока службы и замена ультрафиолетовых ламп, полностью выработавших свой технический ресурс, осуществляется с помощью счетчика времени работы УФ-ламп и сигнализацией на шкафе управления.
Максимальная производительность установки составляет 50 кубических метров воды в час. Фактическая производительность установки зависит от качества исходной воды и требуемой дозы обеззараживания – см. данные в таблице.
Производительность указана с учетом спада интенсивности излучения УФ-ламп в конце срока службы, а также коэффициента, учитывающего загрязнение кварцевых чехлов в процессе эксплуатации.
| Доза облучения | Расход воды через УФ-установку, м3/час | ||
|
Пропускание УФ-излучения 90% |
Пропускание УФ-излучения 85% |
Пропускание УФ-излучения 70% |
|
| 16 мДж/см2 | 50* | 43 | 26 |
| 25 мДж/см2 | 37 | 28 | 17 |
| 40 мДж/см2 | 23 | 17 | 10 |
На пропускание УФ-излучения сильнее всего влияет цветность и мутность воды и содержание в ней железа. Жесткость, хлориды, сульфаты, аммиак, нитриты и нитраты в обычных концентрациях почти не влияют на этот показатель.
Назначение
Ультрафиолетовая установка модели УФУ.50.БП разработана и применяется с целью дезинфекции оборотных вод бассейнов, аквапарков и других замкнутых систем водопользования (например, УЗВ для разведения рыбы), а также проточной воды на выходе устройств водоподготовки на объектах коммунального хозяйства и пищевой промышленности.
Конструктивно основой установки УФ дезинфекции воды арт. УФУ.50.БП является изготовленный из качественной нержавеющей стали корпус камеры обеззараживания, на котором смонтированы комплектующие системы.
Владельцам УФ систем обеззараживания воды следует помнить, что применяемые в них ртутные лампы являются расходным элементом и подлежат периодической замене. В модели УФУ.50.БП применяются четыре 60-ваттные бактерицидные лампы низкого давления, нормированный срок службы которых составляет 9000 часов или 1 год в режиме непрерывной эксплуатации.
Комплект поставки
В состав поставляемых установок УФУ с блоком промывки входят:
- Камера обеззараживания – 1 шт.
- Шкаф управления – 1 шт.
- Блок промывки – 1 шт.
- Датчик УФ-излучения ДИУФ – 1 шт.
- Кольцевое резиновое уплотнение 38х3,6 – 8 шт.
- Лампа 55 Вт – 4 шт.
- Кварцевый чехол для УФ-ламп 55 Вт – 4 шт.
- ЭПРА 55 Вт – 4 шт.
- Центрирующее кольцо – 8 шт.
- Концевое соединение ламп (ПВХ) – 8 шт.
Основные технические данные:
- Потребляемая электрическая мощность: 240 Вт
- Количество УФ-ламп: 4 шт.
- Мощность UV-C излучения: 84 Вт
- Срок службы лампы: 9 000 ч
- Температура обрабатываемой воды: от +5°C до +45°C
- Габариты камеры обеззараживания: d307х778 мм
- Габариты блока управления (ВхШхГ): 500х400х200 мм
- Присоединение: фланец Ду80
- Подсоединение фланцев: П (U) - исполнение
- Материал камеры обеззараживания установки: нерж. сталь марки AISI-304.
- Максимальное рабочее давление воды: 6 атм.
По индивидуальному решению заказчика наша компания готова изготовить корпусные элементы из стали AISI-316, а также обеспечить любые нужные клиенту присоединительные размеры установки.
Требования к техническому помещению и условиям эксплуатации
При монтаже установок УФУ требуется предусмотреть необходимое для их обслуживания свободное пространство - не менее 1 метра с одной из сторон корпуса.
Внимание: данное оборудование не предназначено для работы в бассейнах с установленными электролизерами или для обеззараживания морской воды.
