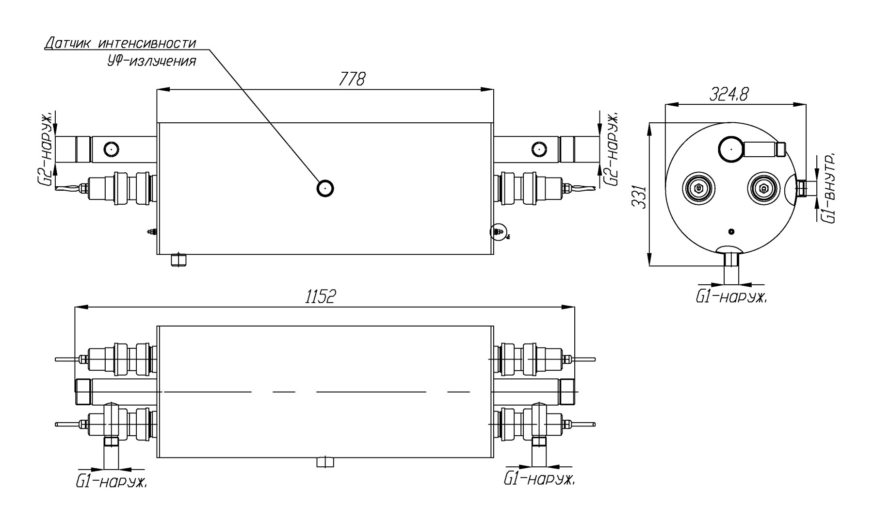
Данная модель установки обеззараживания воды ультрафиолетом поставляется в комплекте с блоком химической промывки кварцевых чехлов УФ излучателей, что выгодно отличает ее от установок очистки воды в базовой комплектации. Еще одним важным элементом модели УФУ.20.БП является датчик контроля интенсивности излучения УФ ламп. Датчик откалиброван на УФ-излучение 254 нм и позволяет отслеживать спад его интенсивности из-за загрязнения кварцевых чехлов, чтобы своевременно запускать химическую очистку чехлов.
Контроль срока службы и замена ультрафиолетовых ламп, полностью выработавших свой технический ресурс, осуществляется с помощью счетчика времени работы УФ-ламп и сигнализацией на шкафе управления.
Максимальная производительность установки составляет 20 кубических метров воды в час. Фактическая производительность установки зависит от качества исходной воды и требуемой дозы обеззараживания – см. данные в таблице.
Производительность указана с учетом спада интенсивности излучения УФ-ламп в конце срока службы, а также коэффициента, учитывающего загрязнение кварцевых чехлов в процессе эксплуатации.
| Доза облучения | Расход воды через УФ-установку, м3/час | ||
|
Пропускание УФ-излучения 90% |
Пропускание УФ-излучения 85% |
Пропускание УФ-излучения 70% |
|
| 16 мДж/см2 | 20* | 20* | 14 |
| 25 мДж/см2 | 19 | 14 | 9 |
| 40 мДж/см2 | 12 | 9 | 5 |
На пропускание УФ-излучения сильнее всего влияет цветность и мутность воды и содержание в ней железа. Жесткость, хлориды, сульфаты, аммиак, нитриты и нитраты в обычных концентрациях почти не влияют на этот показатель.
Назначение
Ультрафиолетовая установка модели УФУ.20.БП разработана и применяется с целью дезинфекции оборотных вод бассейнов, аквапарков и других замкнутых систем водопользования, а также проточной воды на выходе устройств водоподготовки на объектах коммунального хозяйства и пищевой промышленности.
Конструктивно основой установки УФ дезинфекции воды арт. УФУ.20.БП является изготовленный из высококачественной нержавеющей стали марки AISI-304 корпус камеры обеззараживания, на котором смонтированы комплектующие системы.
Владельцам УФ систем обеззараживания воды следует помнить, что применяемые в них ртутные лампы являются расходным элементом и подлежат периодической замене. В модели УФУ.20.БП применяются две 60-ваттные бактерицидные лампы низкого давления, нормированный срок службы которых составляет 9000 часов.
Комплект поставки
В состав поставляемых установок УФУ с блоком промывки входят:
- Камера обеззараживания – 1 шт.
- Шкаф управления – 1 шт.
- Кольцевое резиновое уплотнение 38х3,6 – 4 шт.
- Лампа 55 Вт – 2 шт.
- Кварцевый чехол для УФ-ламп 55 Вт – 2 шт.
- ЭПРА 55 Вт – 2 шт.
- Центрирующее кольцо – 4 шт.
- Концевое соединение ламп (ПВХ) – 4 шт.
Основные технические данные:
- Потребляемая электрическая мощность: 120 Вт
- Количество УФ-ламп: 2 шт.
- Мощность UV-C излучения: 42 Вт
- Срок службы лампы: 9 000 ч
- Температура обрабатываемой воды: от +5°C до +45°C
- Габариты камеры обеззараживания: d304х766 мм
- Габариты блока управления (ВхШхГ): 500х400х200 мм
- Присоединение: G2'' (наружная)
- Материал камеры обеззараживания установки: нерж. сталь марки AISI-304.
- Максимальное рабочее давление воды: 6 атм.
По индивидуальному решению заказчика наша компания готова изготовить корпусные элементы из стали AISI-316, а также обеспечить любые нужные клиенту присоединительные размеры установки.
Требования к техническому помещению и условиям эксплуатации
При монтаже установок УФУ требуется предусмотреть необходимое для их обслуживания свободное пространство - не менее 1 метра с одной из сторон корпуса.
Внимание: данное оборудование не предназначено для работы в бассейнах с установленными электролизерами или для обеззараживания морской воды.
