Представленная в разделе ультрафиолетового оборудования для обеззараживающей обработки питьевой и оборотной воды бассейнов установка XENOZONE УФУ-100 имеет производительность 100 м3/час (при минимальной дозе облучения 16 мДж/см2) и предназначена для нейтрализации возбудителей инфекционных болезней бактериального и вирусного происхождения. Результатом применения является получение воды, абсолютно безопасной в эпидемиологическом отношении.
Данной установки достаточно для проточного обеззараживания питьевой воды с расходом до 68-100 м3/час (доза облучения - 25-40 мДж/см2) или обработки бассейнов с объемом чаши до 600 м3.
* Рекомендованный объем бассейна указан при условии: 1) одной фильтрационной линии 2) время полного водообмена - 6 часов 3) доза обеззараживания - не менее 25 мДж/см2
Если ваши задачи требуют бОльших расходов воды, то следует рассмотреть более мощные модели. В ассортименте имеются установки уф очистки воды производительностью до 500 м3/час и более.
Выполненный из нержавеющей стали марки AISI-304 корпус установки оснащен расположенной внутри его рабочей камеры системой перегородок с отверстиями, обеспечивающими оптимальный режим протока и обработки воды УФ-излучением.
Расходным, то есть подлежащим периодической замене элементом установок обеззараживания воды линейки УФУ являются ультрафиолетовые лампы ДБ-300. Их технический ресурс составляет 1.4 года (12000 часов в режиме непрерывного использования).
Комплект поставки
В комплект поставки установок обеззараживания Ксенозон входят:
- Камера обеззараживания – 1 шт.
- Шкаф управления – 1 шт.
- Кольцевое резиновое уплотнение 38х4 – 6 шт.
- Лампа ДБ-300 – 3 шт.
- Кварцевый чехол для УФ-ламп ДБ-300 – 3 шт.
- ЭПРА 300 Вт – 3 шт.
- Центрирующее кольцо – 6 шт.
- Патрон керамический для УФ-ламп ДБ-300 – 3 шт.
- Концевое соединение ламп: крышка (2 шт.), гайка, втулка, заглушка – 3 шт.
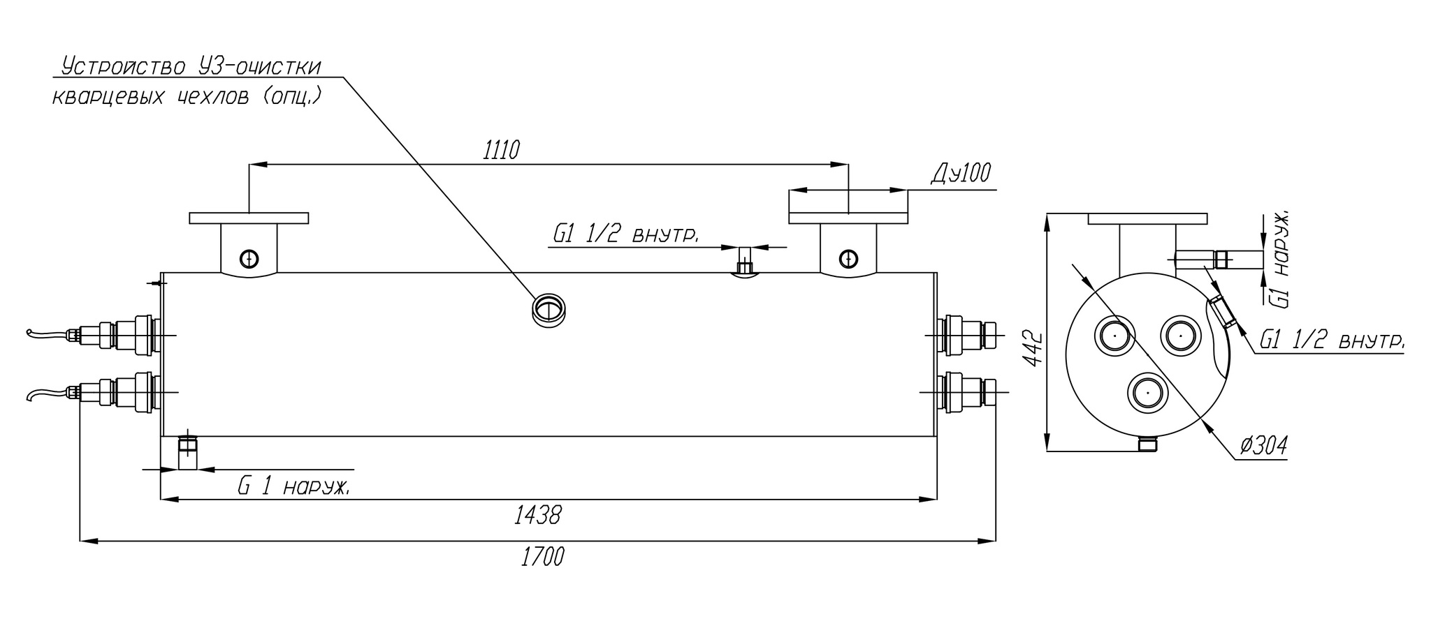
Вы можете доукомлектовать генератором ультразвука ранее приобретенные установки базовой комплектации. Его монтаж и запуск в работу просты – достаточно установить головку ультразвука в предусмотренное для этого на корпусе УФ-установки посадочное отверстие и подключить источник питания генератора к сети. Перенастройка основного шкафа питания УФ-установки не потребуется.
Основные технические и эксплуатационные характеристики установки УФУ-100
- Потребляемая электрическая мощность: 900 Вт
- Количество УФ-ламп: 3 шт.
- Мощность UV-C излучения: 270 Вт
- Срок службы лампы: 12 000 ч
- Температура обрабатываемой воды: от +5°C до +45°C.
- Габариты камеры обеззараживания: d304х1438 мм.
- Габариты шкафа управления (ВхШхГ): 600х400х250 мм.
- Подсоединение фланцев: П (U) - исполнение
- Присоединение: фланец Ду100
- Материал камеры обеззараживания: нержавеющая сталь AISI-304.
- Максимальное рабочее давление воды: 6 атм.
По индивидуальному заказу покупателя корпусные элементы установки могут быть изготовлены из более стойкой к коррозии нержавеющей стали марки AISI-316. Кроме того, по решению заказчика мы можем изменить диаметр и расположение присоединительных трубных фланцев. Для клиентов, предпочитающих автоматизированные решения, мы можем поставить установку УФУ с блоком ультразвуковой очистки или блоком химической промывки кварцевых чехлов ламп.
При подборе установок УФ очистки воды следует учитывать, что производительность одной и той же установки зависит от требуемой дозы облучения (в мДж/см2), а также от коэффициента пропускания ультрафиолета водной средой. Для подбора установки рекомендуем воспользоваться нашим онлайн-калькулятором или связаться со специалистами отдела продаж в WhatsApp.
| Доза облучения | Расход воды через УФ-установку, м3/час | ||
|
Пропускание УФ-излучения 90% |
Пропускание УФ-излучения 85% |
Пропускание УФ-излучения 70% |
|
| 16 мДж/см2 | 100* | 100* | 77 |
| 25 мДж/см2 | 100* | 82 | 49 |
| 40 мДж/см2 | 68 | 51 | 31 |
На пропускание УФ-излучения сильнее всего влияет цветность и мутность воды и содержание в ней железа.
Жесткость, хлориды, сульфаты, аммиак, нитриты и нитраты в обычных концентрациях почти не влияют на этот показатель.
Требования к техническому помещению и условиям эксплуатации
При монтаже установок УФУ требуется предусмотреть необходимое для их обслуживания свободное пространство - не менее 2 метров с одной из сторон корпуса.
Внимание: данное оборудование не предназначено для работы в бассейнах с установленными электролизерами или для обеззараживания морской воды.
