Ультрафиолетовые установки Xenozone линейки УФУ.100.УЗ разработаны и применяются для обеззараживания и дезинфекции питьевой воды в локальных сетях коммунального водоснабжения, для очистки воды бассейнов и аквапарков, а также очистки сточных вод. Обработка УФ излучением с длиной волны 254 нм (бактерицидная область спектра) позволяет получать безопасную в эпидемиологическом плане воду, не содержащую в себе болезнетворные вирусы и бактерии.
Особенности конструкции
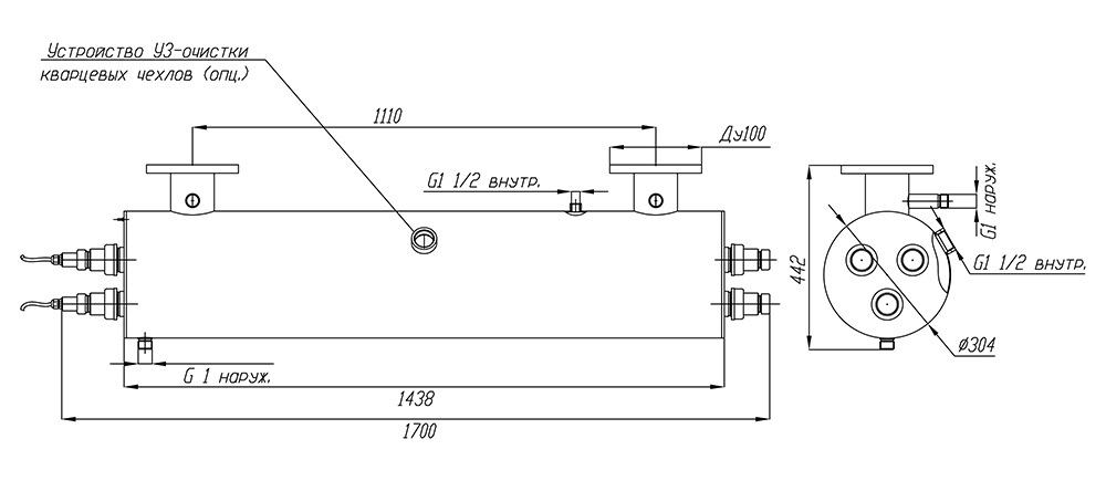
Материалом, из которого изготавливаются корпуса установок линейки УФУ.100.УЗ, является качественная нержавеющая сталь марки AISI 304. Чтобы обработка воды ультрафиолетом происходила с максимальной эффективностью, корпус оснащен системой внутренних перегородок и выполненных в них отверстий. Эти элементы конструкции гарантируют равномерный проток и необходимое время пребывания воды в зоне контакта с УФ излучателем.
Необходимое для подавления жизнедеятельности вирусов и бактерий УФ излучение обеспечивается при помощи ртутных ламп низкого давления. Чтобы контролировать фактически отработанное лампами время и вовремя произвести замену отработавших свой ресурс экземпляров, установки оборудованы специальными счетчиками наработки.
В процессе эксплуатации данного вида оборудования важно не допускать снижения прозрачности кварцевых защитных чехлов ламп из-за отложения на них минеральных солей и других загрязнений – это приводит к снижению пропускания ими бактерицидного излучения и как следствие – снижению эффективности обработки. В данной серии ультрафиолетовых установок для этой цели установлены ультразвуковые преобразователи, предупреждающие образование налета за счет воздействия акустических колебаний.
Владельцы систем очистки воды ультрафиолетом должны помнить, что применяемые в них ртутные бактерицидные лампы имеют ограниченный ресурс работы, в связи с чем их приходится периодически менять. Установки УФУ.100.УЗ комплектуются тремя 300-ваттными уф лампами низкого давления ДБ-300, срок эксплуатации которых нормирован в пределах 12000 часов.
Комплект поставки
В комплект поставки установок модельного ряда УФУ с ультразвуком входят следующие элементы конструкции и аксессуары:
- Камера обеззараживания – 1 шт.
- Шкаф управления – 1 шт.
- Кольцевое резиновое уплотнение 38х4 – 6 шт.
- Лампа ДБ-300 – 3 шт.
- Кварцевый чехол для УФ-ламп ДБ-300 – 3 шт.
- ЭПРА 300 Вт – 3 шт.
- Центрирующее кольцо – 6 шт.
- Патрон керамический для УФ-ламп ДБ300 – 3 шт.
- Концевое соединение ламп: крышка (2 шт.), гайка, втулка, заглушка – 3 шт.
- Комплект УЗ-очистки (источник питания, головка УЗ) – 1 шт.
Основные технические данные:
- Электрическая мощность установки: не более 900 Вт
- Количество УФ-ламп: 3 шт.
- Суммарная мощность излучения в UV-диапазоне: 270 Вт
- Срок службы лампы: 12 000 ч
- Температурный диапазон обрабатываемой воды: от +5°C до +45°C
- Габаритные размеры камеры обеззараживания: D304 х 1438 мм
- Габариты шкафа управления (ВхШхГ): 600х400х250 мм
- Подсоединение фланцев: П (U) – исполнение
- Присоединение: фланец Ду100 (труба 110)
- Материал камеры обеззараживания: нержавеющая сталь AISI-304
- Максимальное рабочее давление воды: 6 атм.
По заданию заказчика мы можем изготовить корпус УФ установки из нержавеющей стали AISI-316 (более устойчивой к коррозии), а также изменять под требуемые значения диаметр фланцев и их присоединительные размеры.
При подборе установок УФ обработки питьевой воды следует учитывать, что производительность одной и той же установки зависит от требуемой дозы облучения (в мДж/см2), а также от коэффициента пропускания ультрафиолета водной средой. Для подбора установки рекомендуем воспользоваться нашим онлайн-калькулятором или написать нашим специалистам в WhatsApp. 
Производительность указана с учетом спада интенсивности излучения УФ-ламп в конце срока службы, а также коэффициента, учитывающего загрязнение кварцевых чехлов в процессе эксплуатации.
| Доза облучения | Расход воды через УФ-установку, м3/час | ||
| Пропускание УФ-излучения 90% | Пропускание УФ-излучения 85% | Пропускание УФ-излучения 70% | |
| 16 мДж/см2 | 100* | 100* | 77 | 
| 25 мДж/см2 | 100* | 82 | 49 | 
| 40 мДж/см2 | 68 | 51 | 31 | 
На пропускание УФ-излучения сильнее всего влияет цветность и мутность воды и содержание в ней железа. Жесткость, хлориды, сульфаты, аммиак, нитриты и нитраты в обычных концентрациях почти не влияют на этот показатель.
 
      