Ультрафиолетовые установки ТМ Xenozone серии УФУ.150.УЗ разработаны и применяются для обеззараживания воды, используемой на различных объектах водопользования — от локальных сетей коммунального водоснабжения до бассейнов, аквапарков и систем очистки сточных вод. Обработка УФ излучением с длиной волны 254 нм (бактерицидная область спектра) позволяет получать безопасную в эпидемиологическом плане воду, не содержащую в себе болезнетворные вирусы и бактерии.
Особенности конструкции
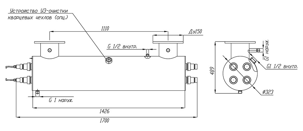
Материалом, из которого изготавливаются корпус обеззараживателя УФУ.150.УЗ, является качественная нержавеющая сталь марки AISI 304. Чтобы обработка воды ультрафиолетом происходила с максимальной эффективностью, корпус оснащен системой внутренних перегородок и выполненных в них отверстий. Эти элементы конструкции гарантируют равномерный проток и необходимое время пребывания воды в зоне контакта с УФ излучателем.
Необходимое для подавления жизнедеятельности вирусов и бактерий УФ излучение обеспечивается при помощи ртутных ламп низкого давления. Чтобы контролировать фактически отработанное лампами время и вовремя произвести замену отработавших свой ресурс экземпляров, установки оборудованы специальными счетчиками наработки.
В процессе эксплуатации УФ оборудования обработки воды важно не допускать снижения прозрачности кварцевых защитных чехлов ламп из-за отложения на них минеральных солей и других загрязнений – это приводит к снижению пропускания ими бактерицидного излучения и как следствие – снижению эффективности обработки. В данной серии ультрафиолетовых обеззараживателей для этой цели установлены ультразвуковые преобразователи, предупреждающие образование налета за счет воздействия акустических колебаний.
Владельцы систем обеззараживания воды ультрафиолетом должны помнить, что применяемые в них ртутные бактерицидные лампы имеют ограниченный ресурс работы, в связи с чем их приходится периодически менять. Установки УФУ.150.УЗ комплектуются четырьмя 300-ваттными ультрафиолетовыми лампами низкого давления, срок эксплуатации которых нормирован в пределах 12000 часов (примерно 1,4 года непрерывной работы).
Комплект поставки
В комплект поставки установок модельного ряда УФУ с ультразвуком входят следующие элементы конструкции и аксессуары:
- Камера обеззараживания – 1 шт.
- Шкаф управления – 1 шт.
- Кольцевое резиновое уплотнение 38х4 – 8 шт.
- Лампа ДБ-300 – 4 шт.
- Кварцевый чехол для УФ-ламп ДБ-300 – 4 шт.
- ЭПРА 300 Вт – 4 шт.
- Центрирующее кольцо – 8 шт.
- Патрон керамический для УФ-ламп ДБ300 – 4 шт.
- Концевое соединение ламп: крышка (2 шт.), гайка, втулка, заглушка – 4 шт.
- Комплект УЗ-очистки (источник питания, головка УЗ) – 1 шт.
Основные технические данные:
- Электрическая мощность установки: не более 1200 Вт
- Количество УФ-ламп: 4 шт.
- Суммарная мощность излучения в UV-диапазоне: 360 Вт
- Срок службы лампы: 12 000 ч
- Температурный диапазон обрабатываемой воды: от +5°C до +45°C
- Габаритные размеры камеры обеззараживания: D323 х 1426 мм
- Габариты шкафа управления (ВхШхГ): 600х600х250 мм
- Подсоединение фланцев: П (U) – исполнение
- Присоединение: фланец Ду150 (труба 160)
- Материал камеры обеззараживания: нержавеющая сталь AISI-304
- Максимальное рабочее давление воды: 6 атм.
По желанию заказчиков наша компания может изготовить корпуса установок из нержавеющей стали AISI-316, а также изменять под требуемые значения диаметр фланцев и их присоединительные размеры.
При подборе установок УФ очистки воды следует учитывать, что производительность одной и той же установки зависит от требуемой дозы облучения (в мДж/см2), а также от коэффициента пропускания ультрафиолета водной средой. Для подбора установки рекомендуем воспользоваться нашим онлайн-калькулятором или написать специалистам отдела продаж в WhatsApp. 
Производительность указана с учетом спада интенсивности излучения УФ-ламп в конце срока службы, а также коэффициента, учитывающего загрязнение кварцевых чехлов в процессе эксплуатации.
| Доза облучения | Расход воды через УФ-установку, м3/час | ||
| Пропускание УФ-излучения 90% | Пропускание УФ-излучения 85% | Пропускание УФ-излучения 70% | |
| 16 мДж/см2 | 150* | 150* | 100 | 
| 25 мДж/см2 | 143 | 107 | 64 | 
| 40 мДж/см2 | 89 | 67 | 40 | 
На пропускание УФ-излучения сильнее всего влияет цветность и мутность воды и содержание в ней железа. Жесткость, хлориды, сульфаты, аммиак, нитриты и нитраты в обычных концентрациях почти не влияют на этот показатель.
 
      