Установка XENOZONE УФУ-50 для обеззараживающей обработки питьевой и оборотной воды бассейнов имеет производительность 50 м3/час (при минимальной дозе облучения 16 мДж/см2) и предназначена для нейтрализации возбудителей инфекционных болезней бактериального и вирусного происхождения. Результатом применения является получение воды, абсолютно безопасной в эпидемиологическом отношении.
Данной установки достаточно для проточного обеззараживания питьевой воды с расходом до 23-37 м3/час (доза облучения 25-40 мДж/см2) или обработки бассейнов с объемом чаши до 220 м3*.
* Рекомендованный объем бассейна указан при условии: 1) одной фильтрационной линии 2) время полного водообмена - 6 часов 3) доза обеззараживания - не менее 25 мДж/см2
Если ваши задачи требуют бОльших расходов воды, то следует рассмотреть более мощные модели с амальгамными лампами. В ассортименте имеются установки уф очистки воды производительностью до 500 м3/час и более.
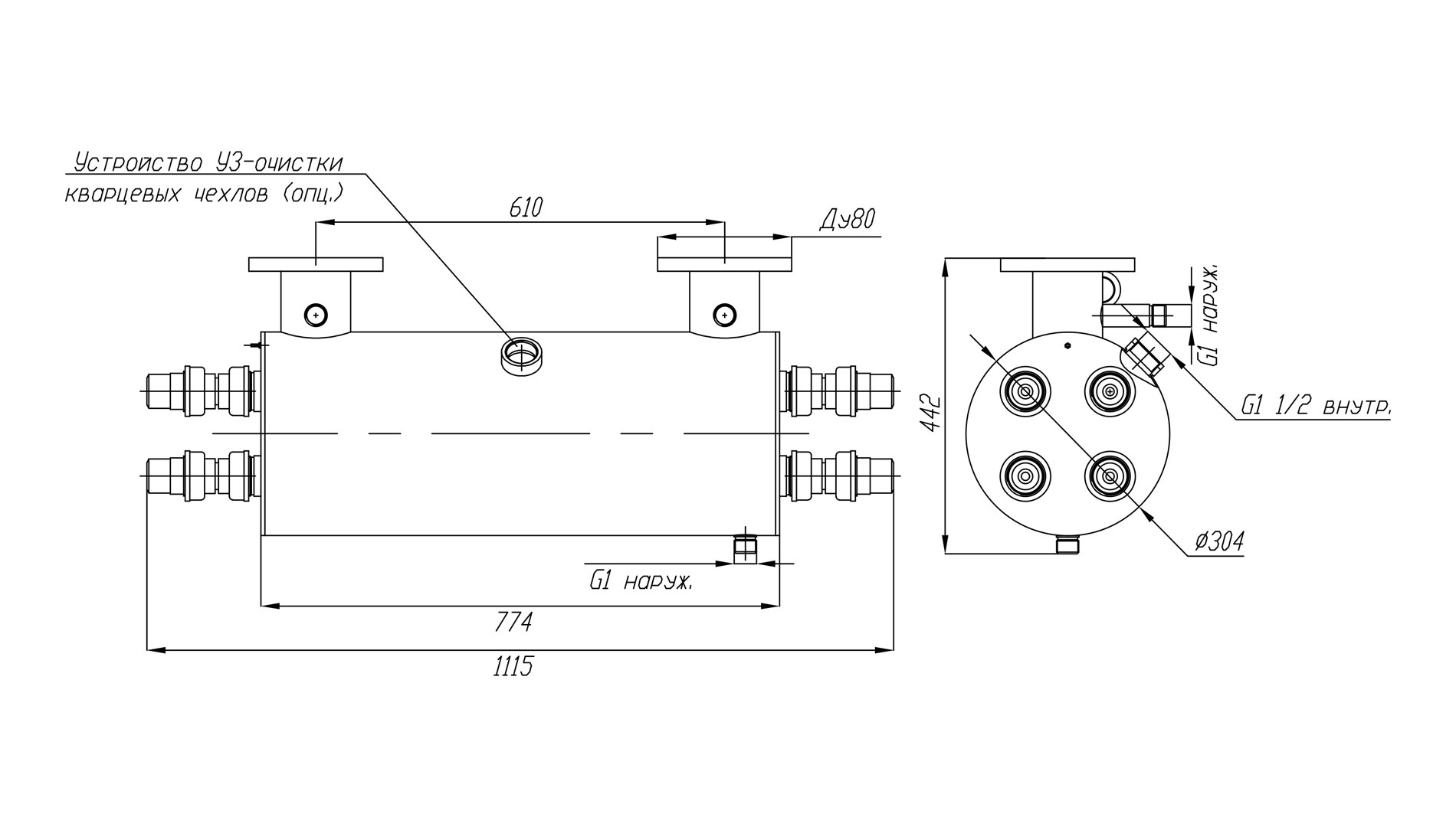
Выполненный из нержавеющей стали марки AISI-304 корпус установки оснащен расположенной внутри его рабочей камеры системой перегородок с отверстиями, обеспечивающими оптимальный режим протока и обработки воды УФ-излучением.
Расходным, то есть подлежащим периодической замене элементом установок обеззараживания воды линейки УФУ являются ультрафиолетовые лампы LUV 55 T8 /TUV 55. Их технический ресурс составляет около 12 месяцев (9000 часов в режиме непрерывного использования).
Комплект поставки
В комплект поставки установок обеззараживания Ксенозон входят:
- Камера обеззараживания – 1 шт.
- Шкаф управления – 1 шт.
- Кольцевое резиновое уплотнение 38х3,6 – 8 шт.
- Лампа 55 Вт – 4 шт.
- Кварцевый чехол для УФ-ламп 55 Вт – 4 шт.
- ЭПРА 55 Вт – 4 шт.
- Центрирующее кольцо – 8 шт.
- Концевое соединение ламп (ПВХ) – 8 шт.
Вы можете доукомлектовать генератором ультразвука ранее приобретенные установки базовой комплектации. Его монтаж и запуск в работу просты – достаточно установить головку ультразвука в предусмотренное для этого на корпусе УФ-установки посадочное отверстие и подключить источник питания генератора к сети. Перенастройка основного шкафа питания УФ-установки не потребуется.
Основные технические и эксплуатационные характеристики установки УФУ-50
- Потребляемая электрическая мощность: 240 Вт
- Количество УФ-ламп: 4 шт.
- Мощность UV-C излучения: 84 Вт
- Срок службы лампы: 9 000 ч
- Температура обрабатываемой воды: от +5°C до +45°C
- Габариты камеры обеззараживания: d304х774 мм
- Габариты шкафа управления (ВхШхГ): 400х300х200 мм
- Подсоединение фланцев: П (U) - исполнение
- Присоединение: фланец Ду80
- Материал камеры обеззараживания: нержавеющая сталь AISI-304
- Максимальное рабочее давление воды: 6 атм.
По индивидуальному заказу покупателя корпусные элементы установки могут быть изготовлены из более стойкой к коррозии нержавеющей стали марки AISI-316. Кроме того, по решению заказчика мы можем изменить диаметр и расположение присоединительных трубных фланцев. Для клиентов, предпочитающих автоматизированные решения, мы можем поставить установку УФУ с блоком ультразвуковой очистки кварцевых чехлов ламп.
При подборе установок УФ очистки воды следует учитывать, что производительность одной и той же установки зависит от требуемой дозы облучения (в мДж/см2), а также от коэффициента пропускания ультрафиолета водной средой. Для подбора установки рекомендуем воспользоваться нашим онлайн-калькулятором или связаться со специалистами отдела продаж в WhatsApp.
| Доза облучения | Расход воды через УФ-установку, м3/час | ||
| Пропускание УФ-излучения 90% | Пропускание УФ-излучения 85% | Пропускание УФ-излучения 70% | |
| 16 мДж/см2 | 50* | 43 | 26 | 
| 25 мДж/см2 | 37 | 28 | 17 | 
| 40 мДж/см2 | 23 | 17 | 10 | 
На пропускание УФ-излучения сильнее всего влияет цветность и мутность воды и содержание в ней железа.
Жесткость, хлориды, сульфаты, аммиак, нитриты и нитраты в обычных концентрациях почти не влияют на этот показатель.
Требования к техническому помещению и условиям эксплуатации
При монтаже установок УФУ требуется предусмотреть необходимое для их обслуживания свободное пространство - не менее 1 метра с одной из сторон корпуса.
Внимание: данное оборудование не предназначено для работы в бассейнах с установленными электролизерами или для обеззараживания морской воды.
 
      